差压传感器应用:3种输出接线怎么选?工程师必看
对于工程师来说,了解哪种适合自己应用一句确保正确选择传感器非常重要。
接下来,将描述毫伏、伏特和电流输出压力传感器的优点、缺点和接线。
压力传感器怎么接线?
1、毫伏输出压力传感器
具有毫伏输出的压力传感器通常用于实验室应用。主要特点是成本低、体积小,并且需要稳压电源,毫伏信号的电平非常低,仅限于短距离(通常认为最长可达 200 英尺)并且很容易受到附近其他电信号(其他仪器、高压交流电压线等)的杂散电干扰)。毫伏输出压力传感器典型接线配置如下图所示:

具有毫伏输出的压力传感器典型接线图
2、电压输出压力传感器
具有放大电压输出的压力传感器通常用于需要更高级别直流信号的轻型工业环境和计算机接口系统。
由于内置信号调理,比毫伏输出压力传感器成本更高且尺寸更大。放大的电压信号可以传播到中等距离,并且比毫伏信号更能抵抗杂散电干扰。电压输出典型接线配置如下图所示:

电压输出压力传感器的典型接线图
3、电流输出压力传感器
压力传感器产生毫伏、放大的电压或电流输出,变送器仅产生电流输出。
同样,由于内置信号调理,发射器比毫伏输出传感器成本更高且尺寸更大。与毫伏和电压输出压力传感器不同,电流信号不受任何杂散电干扰的影响,这是工厂的宝贵资产。电流信号也可以长距离传输。电流输出压力传感器典型的接线配置如下图所示。

电流输出压力传感器的典型接线图
压力传感器怎么安装?确定一个电源可以激励多少个压力传感器?
一个电源可以激励多个换能器,可以使用的换能器数量仅由每个换能器的电流消耗和电源的电流容量决定。
压力传感器的电流消耗总和不能超过电源的总电流容量。例如,如果你有 50 个电流为 13 毫安的压力传感器,你需要一个电流至少为 650 毫安 (50 x 13) 的电源,或者使用具有高电流容量的电源为一个压力传感器供电。
压力传感器连线--将一个传感器连接到多个读数器、记录器、计算机
输出毫安信号的压力传感器可以串联到多个设备,它们可以在不受干扰的情况下长距离传输信号,因此将毫安信号设备连接到多个仪表会比较容易。
下图说明了正确的接线,电流信号的一大优点是设置多仪器系统的简单性。从仪器到仪器的长距离传输,无电气干扰,使多仪器系统变得容易。
例如,一个材料测试中心可能有一个控制室,用于所有不同的测试实验室,从而可以从一个中心位置进行操作。
在多仪器电流回路中,仪器校准和故障排除很简单。仪器数量的唯一限制是驱动电流环路的电源电压量,所需的最小电压由欧姆定律 V-IR(电压等于电流乘以电阻)确定。
具体的如下图所示:

仪器 4-20mA 电流回路(面板仪表、图表记录器、计算机等)
其中包含:组合仪器仪表、压力传感器、导线、电源
假设有以下情况:压力变送器 (4-20 mA),电源电压为 12-30 Vdc;输入阻抗为 10 Ω 的面板仪表;输入阻抗为 25 Ω 的记录仪;输入阻抗为 200Ω 的计算机;引线电阻为 5 Ω。
那么:
所需的最低电压 = (0.020)*(5 + 10 + 25 + 200) + 12 = 16.8 v
24 v是 4-20 mA 电流回路中最常见的电源,也可以将电压或毫伏信号连接到多台仪器,不过不容易,并且不具备电流回路系统固有的校准和故障排除优势。
电压或毫伏信号可以并联连接到多个仪器,如下图所示。这种方法假设连接的仪器具有非常高的输入阻抗。如果不是这种情况,则可以使用模拟输出来重新传输信号。

多个仪器并联到电压输出压力传感器
压力传感器--实际案例
如果你将PX409 mA 输出压力传感器连接到DP400TP 快速响应过程仪表,你需要串联所有仪表。在这种情况下,DP400TP 也可以用作电源,提供驱动 PX409 单元所需的 12 V 或额外的 20 V DC。
测试系统 可以使用手机等近场通信 (NFC) 设备对 PX409 设备进行无线编程。然后可以将 PX409 的信号馈送到 PLATINUM 系列仪表,这是另一种类型的快速响应仪表。所有 PLATINUM 仪表都包含 USB 输出,因此它们可以直接连接到计算机。
安装系统后,你必须要进行测试以确保其正常工作,按照下面这三个步骤进行操作:
1、使用手持泵向传感器施加压力。
2、观察以确保所有三个单元的压力变化。
3、验证,一旦压力稳定和静态,所有三个单位都显示相同的压力读数。
你可以使用此过程来设置一个系统,该系统将记录、记录和绘制压力传感器的数据。
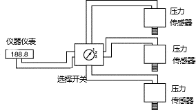
压力传感器接线--将多个传感器连接到一个读数器、记录器、计算机
在测量多个压力时,尝试使用多个传感器、一个开关装置和一个面板仪表是一个常见的错误,虽然这个节省了多个面板仪表(或任何其他仪器)的成本。
但问题是每个传感器都有一个唯一的零点,而读数只有一个零螺钉。最终结果是总精度提高到大约 3%,即使每个压力传感器的精度为 0.5%。在大多数情况下,这种较大的误差是无法容忍的。
1、将多个传感器与一个读数设备一起使用的正确方法是使用具有内置调零和跨距调节螺钉、相同输出(电压或电流)和相同压力范围的传感器。
通过施加已知压力来调整每个传感器,以便它们都具有相同的输出,当它们都具有相同的输出时,仪表被缩放并且可以使用开关。
如下图所示:连接到一米和一个开关的多个压力传感器(具有内置零位和跨度调节的传感器,相同的输出和相同的压力范围)

2、使用具有一个读数的多个传感器的另一种解决方案是使用扫描仪而不是仪表和开关。
有许多类型的扫描仪,与多个压力传感器一起工作的扫描仪类型必须在每个通道上具有独立的缩放比例。
一些扫描仪除了在每个通道上具有独立的缩放比例外,还为每个通道提供独立的电流、电压或毫伏输入。这些类型的扫描仪使你能够在同一仪器上使用具有不同输出和不同压力范围的传感器。
使用带有电压输入仪表的毫安信号
大多数仪器设置为接收电压。一个常见的问题是如何使用电流信号和电压设置的仪器,并且只需在仪器的输入端子上安装一个电阻即可。电阻值由欧姆定律 (V = IR) 确定。
例如,安装一个 500 ohm 电阻会将 20 mA 转换为 10 V (V = IR = 0.020 x 500)。
具体如下图所示:
唯一的其他考虑因素是零偏移。由于大多数电流环路的低端电流为 4 mA,因此会有零偏移,使用与上述相同值的电阻 4 mA 将转换为 2 V。

将电流转换为电压,用于仪表设置的电压
R=V/I
其中:
R = 电阻尺寸
V = 所需电压
I = 电流
示例:将 4-20 mA 转换为 2-10 V
R = V/I = 10/0.02 = 500 Ohms
那么一个 500 Ohm 电阻将安装在仪器上的 (+) 和 (-) 端子上。
压力传感器管道安装
压力传感器管道安装需要具有设置压力传感器实践经验的专业人员。选择专业人员的原因是安装不当会导致流体泄漏,这可能对人和机器都造成危害。
压力传感器的安装方法和定位将取决于压力介质(液体、气体或蒸汽)和管道的方向。内部或外部压力传感器安装之间的选择也取决于设置。
怎么选择压力传感器?
在选择合适的压力传感器时,必须注意这些:需要测量什么压力传感器、测量位置以及所需的输出、压力读数的本地读数是否是必要的等,下面将更为详细地介绍:

设计问题
环境问题
输出问题
